-
6.2.8水表計量及水質在線檢測
時間:2025-02-09 09:28:28 作者:GBWindows 來源:原創文章 閱讀:886內容摘要:6.生活便利6.2評分項III智慧運行6.2.8設置用水遠傳計量系統、水質在線監測系統,評價總分值為7分,并按下列規則評分并累計:1設置用水量遠傳計量系統,能分類、分級記錄、統計分析各種用水情況, 得3分;2利用計量數據進行管網漏損自動檢測、分析與整改,管道漏損率低于5%, 得2......
6.生活便利
6.2評分項 III智慧運行
6.2.8設置用水遠傳計量系統、水質在線監測系統,評價總分值為7分,并按下列規則評分并累計:
1設置用水量遠傳計量系統,能分類、分級記錄、統計分析各種用水情況, 得3分;
2利用計量數據進行管網漏損自動檢測、分析與整改,管道漏損率低于5%, 得2分;
3設置水質在線監測系統,監測生活飲用水、管道直飲水、游泳池水、非傳統水源、空調冷卻水的水質指標,記錄并保存水質監測結果,且能隨時供用戶查詢,得2分。
【條文說明擴展】
第1款,遠傳水表相較于傳統的普通機械水表增加了信號釆集、數據處理、存儲及數據上傳功能,可以實時的將用水量數據上傳給管理系統。釆用遠傳計量系統對各類用水進行計量,可準確掌握項目用水現狀,用水總量和各用水單元之間的定量關系,分析用水的合理性,發掘節水潛力點,制定出切實可行的節水管理措施和規劃。
第2款,遠傳水表應根據水平衡測試的要求分級安裝,分級計量水表安裝率應達100%。具體要求為下級水表的設置應覆蓋上一級水表的所有出流量,不得出現無計量支路。物業管理方應通過遠傳水表的數據進行管道漏損情況檢測,隨時了解管道漏損情況,及時查找漏損點并進行整改。
第3款,建筑中設有的各類供水系統均設置了水質在線監測系統,第3款方可得分。實現水質在線監測需要設計并配置在線檢測儀器設備,檢測關鍵性位置 和代表性測點的水質指標。根據相應水質標準規范要求,可選擇對濁度、余氯、PH指、電導率(TDS)等指標進行監測,管道直飲水可不監測濁度、余氯,對終端直飲水沒有在線監測的要求。水質監測的關鍵性位置和代表性測點包括:水源、水處理設施出水及最不利用水點。水質在線監測系統應有記錄和報警功能,其存儲介質和數據庫應能記錄連續一年以上的運行數據,且能隨時供用戶查詢。管理 制度中應有用戶查詢機制管理辦法。
【具體評價方式】
本條適用于各類民用建筑的預評價、評價。
預評價查閱包含用水量遠傳計量系統設置及設計、分級水表設置及位置、水質監測系統設置及點位等在內的項目給水系統設計文件。
評價除查閱預評價所要求內容外,還查閱監測與發布系統說明,遠傳水表或水質監測設備的型式檢驗報告。投入使用的項目,尚應查閱用水量遠傳計量及水質在線監測的管理制度、歷史監測數據、運行記錄,用水量分類、分項計量記錄及統計分析報告,管網漏損自動檢測分析記錄和整改報告。
【綠建條文詳解】
條文變化情況:新增條文
技術要點:
第1款:分類、分級計量(三級);
第2款:分級計量水表安裝率應達100%,具體要求為下級水表的設置應覆蓋上一級水表的所有出流量,不得出現無計量支路;
第3款:建筑中設有的各類供水系統均設置了水質在線監測系統,第3款方可得分。
1、根據相應水質標準規范要求,可選擇對濁度、余氯、pH指、電導率(TDS)等指標進行監測;(水質要求見5.2.3)
2、管道直飲水可不監測濁度、余氯,對終端直飲水沒有在線監測的要求;
3、水質監測的關鍵性位置和代表性測點:包括水源、水處理設施出水及最不利用水點;
4、水質在線監測系統:應有記錄和報警功能,其存儲介質和數據庫應能記錄連續一年以上的運行數據,且能隨時供用戶查詢;
5、管理制度:應有用戶查詢機制管理辦法。
案例介紹:
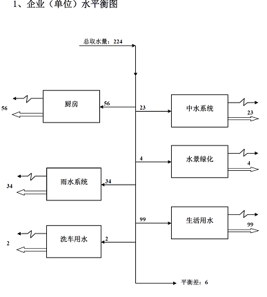
上海某集團總部辦公樓( 三星設計+ 運行)
項目委托S G S 進行水平衡測試, 結果顯示項目平衡差未2 . 6 8 % , 一二級計量平衡差的產生原因主要為: 一二級水表計量誤差。
【建議提交材料及技術要求】
專業分類
材料名稱
技術要求
評價階段
建筑類型
給排水設計
用水量遠傳計量系統設置及設計
預評價/評價
居建/公建
分級水表設置及位置
預評價/評價
居建/公建
水質監測系統設置及點位
預評價/評價
居建/公建
監測與發布系統說明
運行評價
居建/公建
其他材料
遠傳水表或水質監測設備的型式檢驗報告
運行評價
居建/公建
用水量遠傳計量及水質在線監測的管理制度歷史
監測數據、運行記錄
運行評價
居建/公建
用水量分類、分項計量記錄及統計分析報告
運行評價
居建/公建
管網漏損自動檢測分析記錄和整改報告
運行評價
居建/公建
【相關標準】
6.2.8條
水質檢測系統各類用水檢測指標要求
CJ 94-2005 飲用凈水水質標準 80KB CJT244-2016_游泳池水質標準 1374KB CJT521-2018生活熱水水質標準 3695KB GB 50555-2010《民用建筑節水設計標準》 3662KB GB/T 18921-2019 城市污水再生利用 景觀環境用水水質 686KB GB∕T 18920-2020 城市污水再生利用 城市雜用水水質 540KB GB5749-2006 生活飲用水衛生標準 93KB GB29044T-2012采暖空調系統水質 322KB GBT25499-2010城市污水再生利用綠地灌溉水質 1373KB JGJT 409-2017 模塊化戶內中水集成系統技術規程 1424KB 【得分策略】
建議:一二星,第一款做水量遠傳計量系統得3分。三星做第一款和第三款水質檢測系統得5分,第二款的增量成本比較高。
聲明:本站所有內容,凡注明來源:綠建之窗”或“本站原創”的文字、圖片等,版權均屬本網所有,其他媒體、網站等如需轉載、轉貼,請注明來源為“綠建之窗”。凡注明"來源:XXX"的內容,為本網轉載自其他媒體,轉載目的是傳遞更多信息,并不代表本網贊同其觀點和對其真實性負責。如有侵權,也請第一時間聯系我們。對不遵守聲明或其他違法、惡意使用本網內容者,本站保留追究其法律責任的權利。管理員QQ: 4993067 32533240,緊急聯系方式:18501126985 13693161205。
- 相關文章
-
-
05-31國標綠色二星級建筑:深圳坪馨苑零碳單元
-
02-197.1.5 獨立分項計量
-
02-136.2.12定期對建筑運營效果進行評估和優化
-
02-086.2.7空氣質量檢測系統
-
02-076.2.6能源計量表/能源管理系統
-
01-035.2.3水處理設備及水質檢測
-
12-245.1.3給水排水系統設置符合規定
-
04-14給排水|新版《綠色建筑評價標準》中的水專業要點你應該知道!
-
條文技術
本欄最新更新
-
02-146.2.13建立綠色教育宣傳和實踐機制
-
02-136.2.12定期對建筑運營效果進行評估和優化
-
02-126.2.11建筑平均日用水量滿足節水用水定額的要求
-
02-116.2.10完善各類規程、預案、實施能源管理激勵機制
-
02-106.2.9智能服務化系統
-
02-096.2.8水表計量及水質在線檢測
-
02-086.2.7空氣質量檢測系統
-
02-076.2.6能源計量表/能源管理系統
-
02-066.2.5合理設置健身場地和空間
-
01-216.2.4步行可達城市綠地、廣場及公共運動場地等
本欄推薦
閱讀排行
通信地址: 北京市豐臺區南四環西路128號院諾德中心一期2號樓12層1201室 郵編:100070 網站合作:QQ:1658253059 電話: 13693161205 18501126985
京公網安備11010602007284號 京ICP備14061276號-3
51LA統計



